
客服中心:400-055-6878
手 機:18833390060(微信同號)
18833390050(微信同號)
Q Q:1330226644
2244881518
郵 箱:hanyae@163.com
| EOCR-SE2概述 ? 內置MCU微處理器,體積小型化 ? 自帶電流互感器,貫穿型穿線方式,安裝更便捷 ? 過電流/缺相/堵轉保護功能 ? 啟動時間與過流動作時間單獨設計,便于精確設定 ? 手動復位(RESET)和斷電復位 ? 適用于小型電動機線路保護 ? 性價比高 |
EOCR-SE2應用
? 數控機床鉆頭過載
? 壓鑄機電機超負載
? 起重機超重和低扭矩
EOCR-SE2保護功能
? 過電流(O-Time后動作)
? 缺相(O-Time后動作)
? 堵轉(O-Time動作)
EOCR-SE2產品特性
主要信息
產品名稱 EOCR-SE2
產品類型 經濟型電子式過電流繼電器
繼電器應用 缺相
堵轉 I > 3 x I
設置過載 Imax > Isetting相位故障的靈敏度
額定電源電壓 [Us] S:24~240VAC/DC
繼電器設定范圍 05:0.5~6A;
30:3~30A;
60:5~60A
額定絕緣電壓 [Ui] 600 V AC 主回路 符合 CSA
600 V AC 主回路 符合 UL
690 V AC 主回路 符合 IEC 60947-4-1
補充信息
電源頻率 50...60 Hz
安裝方式 35mm導軌安裝或螺釘固定
脫扣閾值 05:0.5~6A;
30:3~30A;
60:5~60A
電磁兼容性 傳導輻射 class A 符合 EN 55011
免于電磁干擾 10 V/m 符合 IEC 61000-4-3
靜電放電抗擾 8 kV 隔空 符合 IEC 61000-4-2
靜電放電抗擾 6 kV 直接模式 符合 IEC 61000-4-2
免于快速瞬變 2 kV 符合 IEC 61000-4-4
沖擊耐受電壓 6 kV 符合 IEC 61000-4-5
高頻傳導干擾 10 V 符合 IEC 61000-4-6
輔助觸點類型 1 NO + 1 NC
約定發熱電流 [Ith] 5A 適用信號回路
與繼電器配合使用的熔絲 5 A gG 適用信號回路
5 A BS 適用信號回路
額定沖擊耐受電壓 [Uimp] 6 kV
時間范圍 0.5...15 s - 控制類型 O-time
接線能力 信號回路 : lugs-ring terminals 接線片外徑?: 7 mm
Signalling circuit : screw clamp terminals 1 cable(s) 1...2.5 mm2 - cable stiffness: flexible - with cable end cable end
Signalling circuit : screw clamp terminals 1 cable(s) 1...2.5 mm2 - cable stiffness: flexible - without cable end cable end
Signalling circuit : screw clamp terminals 2 cable(s) 1...2.5 mm2 - cable stiffness: flexible - with cable end cable end
Signalling circuit : screw clamp terminals 2 cable(s) 1...2.5 mm2 - cable stiffness: flexible - without cable end cable end
緊固扭矩 信號回路 : 1.7 N.m 螺絲: M3.5
環境
符合標準 IEC 60255-6
IEC 60947
產品認證 CSA UL CE CCC
防護措施 TH 符合 IEC 60068
IP 保護等級 IP20 符合 VDE 0106
IP20 符合 IEC 60529
環境溫度 -25...60 °C不降容 符合 IEC 60947-4-1
貯存環境溫度 -30...80 °C
工作海拔 2000 m
抗沖擊、震動性能 抗沖擊性能 15 gn (11ms) IEC 60068-2-7
抗震性能 4 gn IEC 60068-2-6
絕緣性能 2 kV 在…上 50 Hz 符合 IEC 60255-5
質保期 18個月
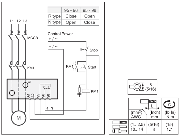
EOCR-SE2參考接線

EOCR-SE2外形尺寸

EOCR-SE2產品訂購

EOCR-SE2 產品列表
| 縮圖 | 安全模式 | 型號 | 電流范圍 | 控制電壓 |
|---|---|---|---|---|
EOCR-SE2 | N | EOCRSE2-05NS | 0.5~6A | AC/DC 24~240V |
| EOCRSE2-30NS | 3~30A | |||
EOCRSE2-30NS | 5~60A | |||
| R | EOCRSE2-05RS | 0.5~6A | ||
| EOCRSE2-05RS | 3~30A | |||
| EOCRSE2-30RS | 5~60A |
相關下載